General Tech Ask model specific questions in the appropriate category below. All other general questions within.

Window motor ground location

Thread Tools
 
Search this Thread
 
Old Feb 3, 2023 | 12:31 AM
  #1  
kylem123's Avatar
kylem123
Thread Starter
 
Joined: Feb 2023
Posts: 1
From: CO
Default Window motor ground location

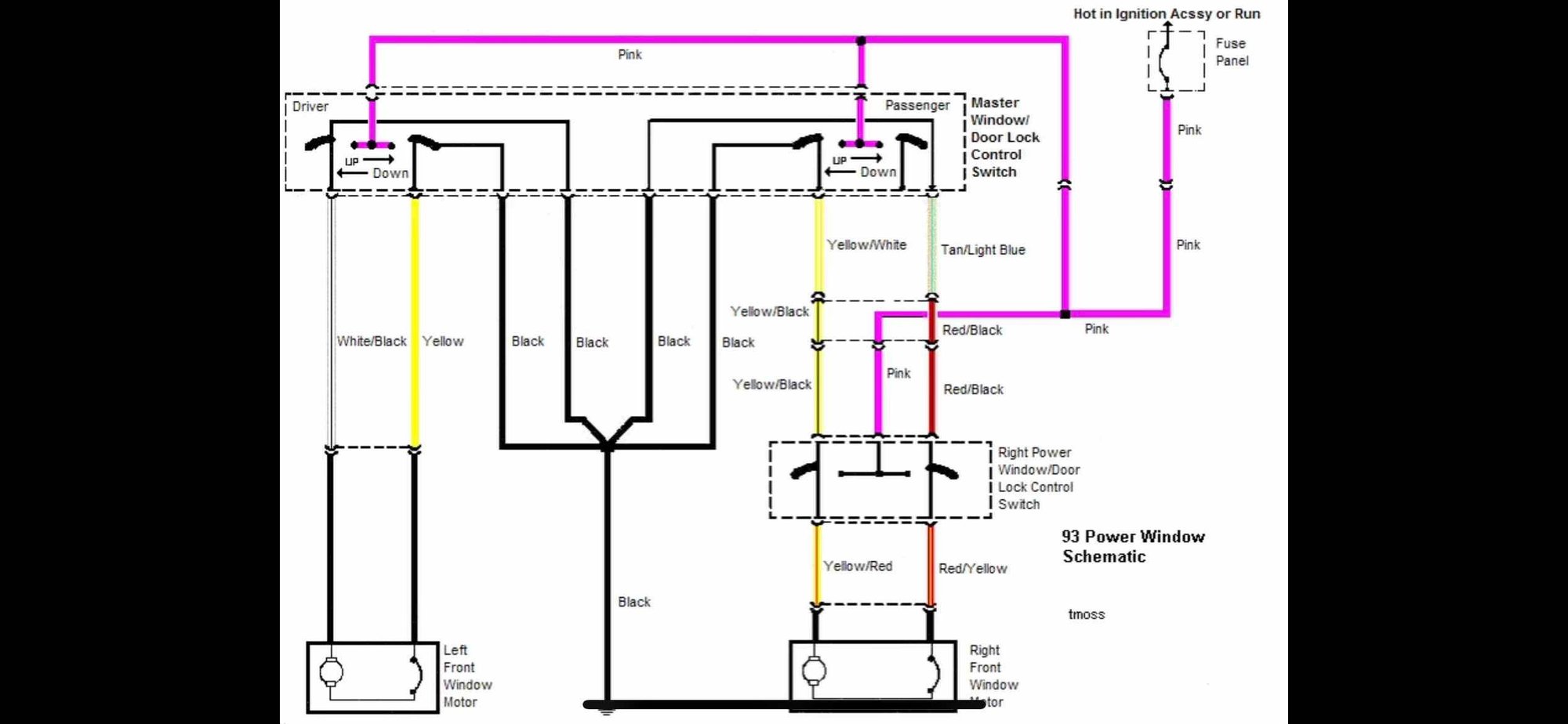
Hello, I'm helping a friend in a different state fix their 1993 Ford Mustang. They are having trouble with the passenger side window motor. I narrowed their problem down to a bad ground, and I cannot find online where that ground is located. I went through the Factory Service Manual and I believe the ground is called "G203". Not sure what that means but wasn't very helpful. Here is the diagrams I have found. Thanks







Related Topics
Thread
Thread Starter
Forum
Replies
Last Post
atwdmb
4.6L (1996-2004 Modular) Mustang
0
Mar 20, 2014 08:28 AM
AzPete
2005-2014 Mustangs
5
Jan 27, 2014 10:59 AM
tx03v6
General Tech
3
Dec 13, 2008 09:05 PM
pk222
5.0L General Discussion
7
Feb 19, 2008 10:07 PM
stevenr1227
4.6L (1996-2004 Modular) Mustang
3
Nov 10, 2007 08:31 AM




All times are GMT -5. The time now is 09:02 AM.